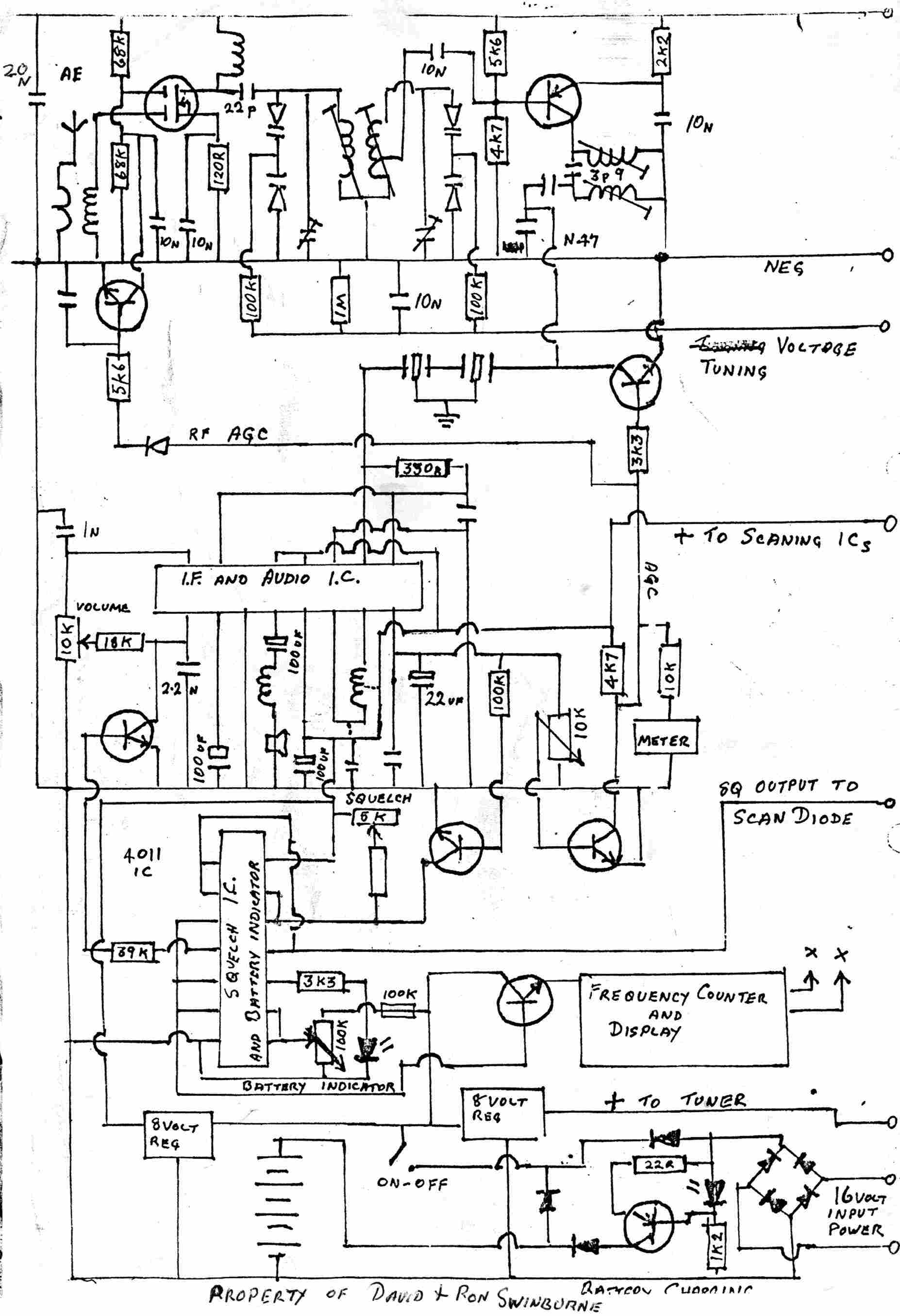
Information on older Airband Receivers and related topics.         All photos copyright John Mills, last updated 30 Dec 2009 I’m kicking off this section with the DR600, produced by Swinburne Aviation, this Receiver has a loyal band of supporters and recently there seems to be renewed interest in getting more of these back to life. I am in contact with Ron Swinburne who designed this unit along with his Brother David, and I hope to be able to fill in missing gaps as time permits. Meanwhile I felt it helpful to publish what I have received so far from Ron, along with some of my own circuit traces and pictures of my DR600, serial No 0060. All were UK Registered Design 1000909, UK Patent 8122010. This Rx was very unique at the time it was designed, providing 6 channel scanning along with facilities to Xtal control the receiver combined with manual tuning across the whole VHF Airband. Coupled with a Digital Frequency Readout (See the FC177 data here) built in Antenna and Loudspeaker, rechargeable batteries, it is not hard to see why it was popular with enthusiasts. Anyone having original copies of the manual, or anything else - please email me, all gratefully received. My Email address link is on the Home Page Uncluttered and easy to use Front Panel Layout Close up showing RF / Mixer / Osc stages. Link to DFM was taken from the Osc coil, and also in shot are the Xtal holders. Click picture for larger view. At bottom LH is the TDA1083 / HA12402 IF/Detector / AF IC along with squelch and power regulator. In the middle are the two scanning IC’s and to the right is the manual tuning pot, with the preset tuning pots behind. Top right is the battery box. Click picture for larger view. Early Prototype Xtal & Main Osc Later Version Xtal Switching & LED’s Select any of the circuits to view a larger version. The prototype and later version are circuits provided by Ron Swinburne, the Xtal & Main Osc and Xtal Switching & LED’s are circuits I have traced out on my own DR600. I cannot guarantee they are correct or that any of the circuits are the same as any DR600 you may have at this time. However they should provide a start for anyone troubleshooting these Rx’s. The Xtals appear to be 3rd overtone types, the desired Xtal frequency can be obtained by taking the desired receive frequency, adding 10.7 and then dividing by 3. For example, if you want to monitor 127.70MHz, the Xtal required is 127.70 + 10.7 divided by 3 = 45.92333 MHz. I have no idea as to the parallel capacity requirements, but I doubt there are any Xtals freely available now in any event. More to follow as time permits !!